中文
|
English
搜索
首页
关于沃华
项目中心
返回
测量系统
信息系统
电气控制
非标设计
成套设备
实验室设备
航天军工
新闻中心
返回
行业资讯
企业新闻
联系我们
返回
联系方式
在线留言
首页
关于沃华
项目中心
返回
测量系统
信息系统
电气控制
非标设计
成套设备
实验室设备
航天军工
新闻中心
返回
行业资讯
企业新闻
联系我们
返回
联系方式
在线留言
中文
|
English
项目中心
测量系统
信息系统
电气控制
非标设计
成套设备
实验室设备
航天军工
其他行业控制系统软件设计开发
项目中心
>
非标设计
>
其他行业控制系统软件设计开发
1
其他行业控制系统软件设计开发
航天系统地面监控系统软件设计
动态水汽分离装置地面测试设备
航天系统地面监控系统软件设计
动态水汽分离装置地面测试设备
电解制氧测控平台桌面联试系统
再生式微量有害气体去除装置
冷凝水收集系统控制系统
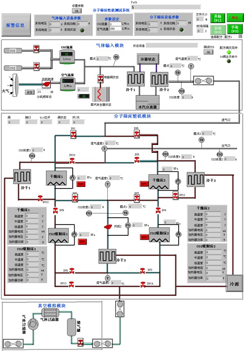
CO2去除系统整机性能测试平台
其他行业控制系统设计、开发
生产线在线称重筛选系统
煤矿井下救生预防报警系统
上一个:
汽车电器自动化生产线设计
下一个:
电子辐照预硫化系统(TRPS)